Cách thay nắp sau trên VAZ 2107
Đèn bãi đỗ xe từ thiết bị chiếu sáng quan trọng nhất trên ô tô. Không làm việc lightline cho parkiran trong bóng tối và thảm họa là gần như không thể tránh khỏi. Trong lưu vực, chúng ta hãy xem xét kỹ hơn kích thước phía sau của VAZ 2107, có thể chúng không cháy hết nhưng chúng ta sẽ tự loại bỏ những trục trặc.
Ngăn chặn: 1. Nguyên nhân cơ bản cho sự thất bại và phương pháp để loại bỏ 2. Kakvi lampi ima trong dòng ánh sáng phía sau 3. Cách thay đổi kích thước cốc thành VAZ 2107 4. Bạn đề xuất ở đâu?
Nguyên nhân cơ bản cho sự thất bại và phương pháp để loại bỏ
Theo nguyên tắc của tên, một chút gây ra trục trặc cho tazi và hầu hết mọi thứ từ tyah có thể được loại bỏ độc lập, từ kiến thức cơ bản về kỹ thuật điện. Và như vậy, nguyên nhân chính dẫn đến hư hỏng các kích thước phía sau và như sau:
- Predpazitelyat, người được khuyên can vì cuộc thi sắc đẹp Svetlina, anh ấy đã rất tức giận.
- Tiếp điểm trong khối kết nối để lưu trữ trên đèn với kích thước đã biến mất.
- Bảo vệ dây dẫn e preksnat.
- Bảo vệ dây dẫn e bằng koso nối kjm tyaloto.
- Một lòng trang của lửa.
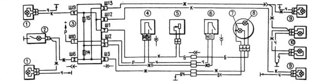
Và bây giờ chúng ta sẽ nói một chút về các phương pháp loại bỏ lỗi, nhưng trước tiên, hãy xem sơ đồ làm sáng bên ngoài VAZ 2107:

Sơ đồ chiếu sáng bên ngoài VAZ 210
Trên sơ đồ, các số trong vòng tròn được hiển thị:
- Đèn trước.
- Chiếu sáng trong khoang động cơ.
- Đã gắn khối.
- Chìa khóa cho zapalvane (tù nhân).
- Bộ điều chỉnh công tắc trước cho độ sáng và độ rọi trên bảng điều khiển van.
- Kudos cho ánh sáng bên ngoài.
- Chỉ báo điều khiển để làm sáng trực quan.
- Chiếu sáng trên các thiết bị.
- Đèn hậu.
- Chiếu sáng trên số đăng ký.
Bây giờ chúng tôi sẽ mượn một số tiền từ premahvaneto cho các sự cố điển hình:
- Predpazitel e đã cháy hàng... Vvv VAZ 2107 là hai predpazitel, không phù hợp với kích thước. Nhưng hãy tiếp tục và tải nó vào khối lắp đặt, và chúng tôi sẽ đảm bảo với bạn một cách trực quan rằng có sự cố. Sơ đồ bào tử, giống như lyavata cũng như cổng sau không nhẹ hơn, togawa kogato predpazitelate e bị đốt cháy, yasnata predna nyama có ánh sáng (namira ce trong mô-đun trên farovet) và nyama da ima làm rõ trên bảng điểm. Ako dyasnata không nhẹ hơn ở phía sau, togawa lyavata là đèn trước, đèn khoang động cơ, đèn biển số và đèn báo bên ngoài trên bảng điểm đều sáng và chúng hoạt động từ đó. Ako tova thì không như vậy, togawa không thể để bạn lọt vào khối lắp ghép - đó là lý do của một người bạn. Đây là tình hình hiện tại, sau đó đánh giá sự thay đổi đối với khung của khối lắp và trao đổi phản hồi của giả định đối với các hiệu chỉnh (phần cuối cùng của bài viết). Có phải nó rất nóng? Tova có nghĩa là predazitel bị cháy không phải là nguyên nhân gây ra sự cố, mà là hậu quả. Gây ra bởi kết nối e kaso, gây ra tiền sản xuất để bảo vệ dây chuyền.
- Tiếp điểm bị hỏng trong khối kết nối... Không nhiều từ các dây buộc (xem sơ đồ): 2 cái ở khối lắp và mỗi cái ở đường đèn hậu. Namiramame gi, oglezhdame trực quan, durpame nhẹ nhập dây dẫn gi. Tháo các lớp lót, kiểm tra các vòng đệm và nếu cần, làm sạch chúng khỏi bị ăn mòn và đóng băng.
- Stupen cứu nhạc trưởng. Cuối cùng, một số dẫn từ việc lắp đặt khối đến các đường đèn hậu. Chúng tôi đặc biệt chú ý đến người dân địa phương, đôi khi họ khai thác preminava để chống lại sức nặng và xương sườn. Quan tâm đến điều này từ dây dẫn màu vàng (đèn dyasna) và màu đỏ tươi (đèn lyavata). Ý định và preksvaneto chính xác.Trong trường hợp cực đoan, bạn sẽ loại trừ thiệt hại cho dây dẫn và thay thế dây nịt mới. Osventova kiểm tra dây dẫn màu đen trên fenerit. Tryabva này vâng tôi tiếp xúc tốt với tyaloto trên VAZ 2107. Đây là dây dẫn âm cho các kích thước phía sau.
- Bảo vệ dây dẫn e trên koso k'm tyaloto... Hàng đã qua sử dụng luôn nhưng đã sờn lớp cách nhiệt. Kiểm tra bó dây (xem điểm xác định), đặt tên cho hư hỏng dây dẫn, cách ly khu vực và thực hiện các phép đo để không lặp lại điều này.
- Krushkata trong cuộc thi sáng e cháy hết mình... Các phương pháp khốn khổ của Vsichki để loại bỏ cato cyalo không cần giải thích đặc biệt. Nhưng chúng tôi sẽ phân tích chi tiết khi bị vò thành từng mảnh ở vạch đèn sau trên VAZ 2107.
Kakvi lampi ima trong dòng ánh sáng phía sau
Trước khi bạn mở đèn VAZ 2107, hãy lắc nó lên và mua đúng loại bút đánh dấu. Ở phía sau của dây đèn, có nhà sản xuất lắp đặt nắp bấm từ loại A12-4-1 (T4W).

Ổ cắm điện, dùng cho dây đèn kích thước VAZ 2107
Otivama trong cửa hàng, kupuvama cần một khoản tiền và bạn có thể tiết kiệm tiền để sửa chữa.
Cách thay đổi kích thước cốc thành VAZ 2107
Tắt zapalvaneto và mở mui xe trên cốp xe. Trước chúng tôi, nó thường được đặt trên lưới, phủ nhựa và được bảo vệ bằng mui xe. Mũ trùm đầu được cố định bằng bốn đai ốc nhựa, có thể phát triển ra khỏi cổ. Để tôi nói cho bạn biết.

Đổ vào nắp bảo vệ ở mặt sau của đèn VAZ 2107
Thả kapak và xem hoàng hôn. Toy e két sắt 2 chìa. Trong hình, dọc theo chiều dài của những mũi tên đó được đánh dấu.

Đèn hậu ss đổ capak bảo vệ
Nhấn vương miện trên phím-alkata, loại bỏ hoàng hôn khỏi tyah và tôi sẽ quay lại, tôi sẽ không lấy nó đi, phần trên cùng của zhitsata là gì.

Premahnata sau svetlinna tabla VAZ 2107
Đất nước được định sẵn cho daskata ima pet lampi: 4 golem và một malka. Celta trên đèn bằng cách nào đó như sau:

Điểm đến dành cho nắp sau VAZ 2107
Trong hình, các con số hiển thị:
- Tín hiệu xoắn ốc
- Đảo ngược
- Ánh sáng chiều.
- Xa cho sương mù.
- Chỉ số đóng cửa.
Tôi quan tâm đến đèn 3 ... T e nai-malkata. Bạn sẽ giẫm nhẹ, lật nó lại trên tay người canh gác và bạn sẽ thoát khỏi nó. Chúng tôi cài đặt một vị trí mới trên một vị trí mới, cố định, chúng tôi sẽ bật kim giờ.
Cài đặt một chiếc khăn cho thịt, vì chúng tôi có thể đảm bảo với bạn rằng các phím đang hoạt động. Chốt bằng capac, khung cố định bằng 4 đai ốc nhựa.
Xin chào. Predi và hạ gục tấm chắn bùn, nó không hữu ích, nhưng bạn có thể đảm bảo với tôi rằng làm việc chăm chỉ sẽ ổn thôi. Để có, hãy gửi Đồng chí, bật zapalvaneto và vnshnat Svetlin.
Bạn đề xuất ở đâu?
Bây giờ chúng ta hãy xem VAZ 2107 và tôi là người tiên phong, không cho tôi ánh sáng trang. Chúng được đặt trong khối lắp và cùng một khối có thể được đặt trong khoang động cơ gần phía trước ghế.

Vị trí trên khối gắn cũ (trái) và mới vvv VAZ 2107 sa ednakvi
Tùy thuộc vào năm sản xuất, VAZ 2107 được trang bị hai loại khối lắp (hình ảnh trên núi), được đánh số trên bảng điều khiển phía trước theo cách sau:

Khối gắn sao VAZ 2107
Khối VAZ 2107 mới được cài đặt
Và trong hai sửa đổi trên khối, giới từ e F14 không được dùng cho mặt sau của mặt sau và bên trái là giới hạn kích thước, và giới từ F15 được dùng cho mặt trái của mặt sau và bên phải là giới hạn. Và hai bạn được xếp hạng 10 A.
Một sự khác biệt như vậy, phía sau kích thước của vạch sáng trên xe VAZ 2107. Bây giờ nó không phải là vấn đề lớn và chúng tôi đi bảo dưỡng cho từng thứ nhỏ nhặt. Trong các cạnh trên các cạnh của mọi thứ, bạn có thể gửi nó sang sông.
TrướcĐã thay đèn xe Đèn hậu VAZ 2106 - hướng dẫn sửa chữa và hỗ trợKế tiếpThay đèn xe
